Description
Factory Repair Manual For Hyster Forklift Truck. Illustrations, Instructions, Diagrams For Step By Step Remove And Install, Assembly And Disassembly, Service, Inspection, Repair, Troubleshooting, Tune-Ups.
Format: PDF (ZIP File)
Language: English
Hydraulic Diagrams: Yes
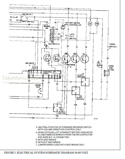
Wiring Diagrams: Yes
Model
Hyster Forklift Truck
E30B
E40B
E50B
E60BS
B108
Europe Models
Contents
Battery
Battery Indicators
Brake System
DC Motor
Diagrams
Drive Axle
Electrical Motor Maintenance
Electrical Warning Devices
Electrical-Checks And Adjustments
Fasteners Bolts Nuts Capscrews
Frame
Gauges
Gear Pump
Hydraulic System
Hydraulic Vane Pump
Lift Cylinders In Masts
Mast Assembly
Masts
Motor Controller
Parking Brake
Periodic Maintenance
Service Brakes
Specifications
Speed reducer And Differential
Steering Axle
Steering Housing And Steering Control Unit
Tilt Cylinders
Troubleshooting And Repair Of Motor Controller
Vista Mast Repair
What you get
You will receive PDF file with high-quality manual on your email immediately after the payment.







Reviews
There are no reviews yet.